Stěrače
-
wjirka
- Nováček

- Příspěvky: 5
- Registrován: 21.09.2014 14:18
Stěrače
Ahoj,
chtěl bych Vás požádat o radu. Z ničeho nic mi začala praskat pojistka od stěračů. Projevu je sto tak-když pustím stěrače, tak začnou cyklus a při cestě zpět do základní polohy ve 2/3 pojistka praskne.
Odpojil jsem motorek a zkusil zkrat vodičů-vše OK. Pojistka praská vždy ve stejné pozici stěračů.
předem děkuji za nápady, jak to opravit.
Díky Jirka
chtěl bych Vás požádat o radu. Z ničeho nic mi začala praskat pojistka od stěračů. Projevu je sto tak-když pustím stěrače, tak začnou cyklus a při cestě zpět do základní polohy ve 2/3 pojistka praskne.
Odpojil jsem motorek a zkusil zkrat vodičů-vše OK. Pojistka praská vždy ve stejné pozici stěračů.
předem děkuji za nápady, jak to opravit.
Díky Jirka
- vitut
- Člen klubu

- Příspěvky: 3024
- Registrován: 25.06.2008 13:03
- Bydliště: Milovice(NB), Štoky(HB)
- Kontaktovat uživatele:
Re: Stěrače
Nejspis pretizeny motorek. Zkus vycistit a promazat mechanismus steracu ...
S-Max, 2.0 TDCi, 103 kW, 2009, modrá Blazer
FoFo1 combi, 2.0 16V, 127 kW, 2003, modrá Imperial
C-Max mk1, 1.8 16V, 88 kW, 2004
byl: FoFo1 combi, 1.8 TDCi, 85 kW, 2002, šedá

FoFo1 combi, 2.0 16V, 127 kW, 2003, modrá Imperial
C-Max mk1, 1.8 16V, 88 kW, 2004
byl: FoFo1 combi, 1.8 TDCi, 85 kW, 2002, šedá

-
wjirka
- Nováček

- Příspěvky: 5
- Registrován: 21.09.2014 14:18
Re: Stěrače
Napadlo mě vyndat mechanismus a proměřit proud odběr. což udělám před i po promazání.vitut píše:Nejspis pretizeny motorek. Zkus vycistit a promazat mechanismus steracu ...
díky za nápad
-
wjirka
- Nováček

- Příspěvky: 5
- Registrován: 21.09.2014 14:18
Re: Stěrače
Vyndal jsem mechanismus stěračů, abych zjistil, že je vše OK. proudový odběr bez ramínek je 1.5A. Pojistka vypadne skoro okamžitě, když se motor pohne.vitut píše:Nejspis pretizeny motorek. Zkus vycistit a promazat mechanismus steracu ...
Jaké má být napětí na konektoru na motorek. je tam 5 drátů, na jednom je (-) a na ostatních nějaké napětí i při vypnuté páčce stěrače.
díky
-
sth-1
- Junior

- Příspěvky: 244
- Registrován: 02.02.2013 13:48
Re: Stěrače
mohl by být problém v doběhovém kontaktu ,při propojení PARK-RUN jde napětí přes pojistku do zkratu. Zkus nepouštět stěrače , ale jen krátce na jedno setření , jestli to přepálí pojistku , tak to bude na 99% uvnitř toho motorku v tom doběhovým kontaktu .
Focus combi 1.8 Tdci 74kW
-
wjirka
- Nováček

- Příspěvky: 5
- Registrován: 21.09.2014 14:18
Re: Stěrače
když vyndám pojistku a nastavím páčku stěračů na druhou rychlost a dám tam pojistku, tak se hned přepálí.sth-1 píše:mohl by být problém v doběhovém kontaktu ,při propojení PARK-RUN jde napětí přes pojistku do zkratu. Zkus nepouštět stěrače , ale jen krátce na jedno setření , jestli to přepálí pojistku , tak to bude na 99% uvnitř toho motorku v tom doběhovým kontaktu .
Víte někdo, jaké má být napětí na jednotlivých pinech konektoru, který se připojuje na motor?
-
sth-1
- Junior

- Příspěvky: 244
- Registrován: 02.02.2013 13:48
Re: Stěrače
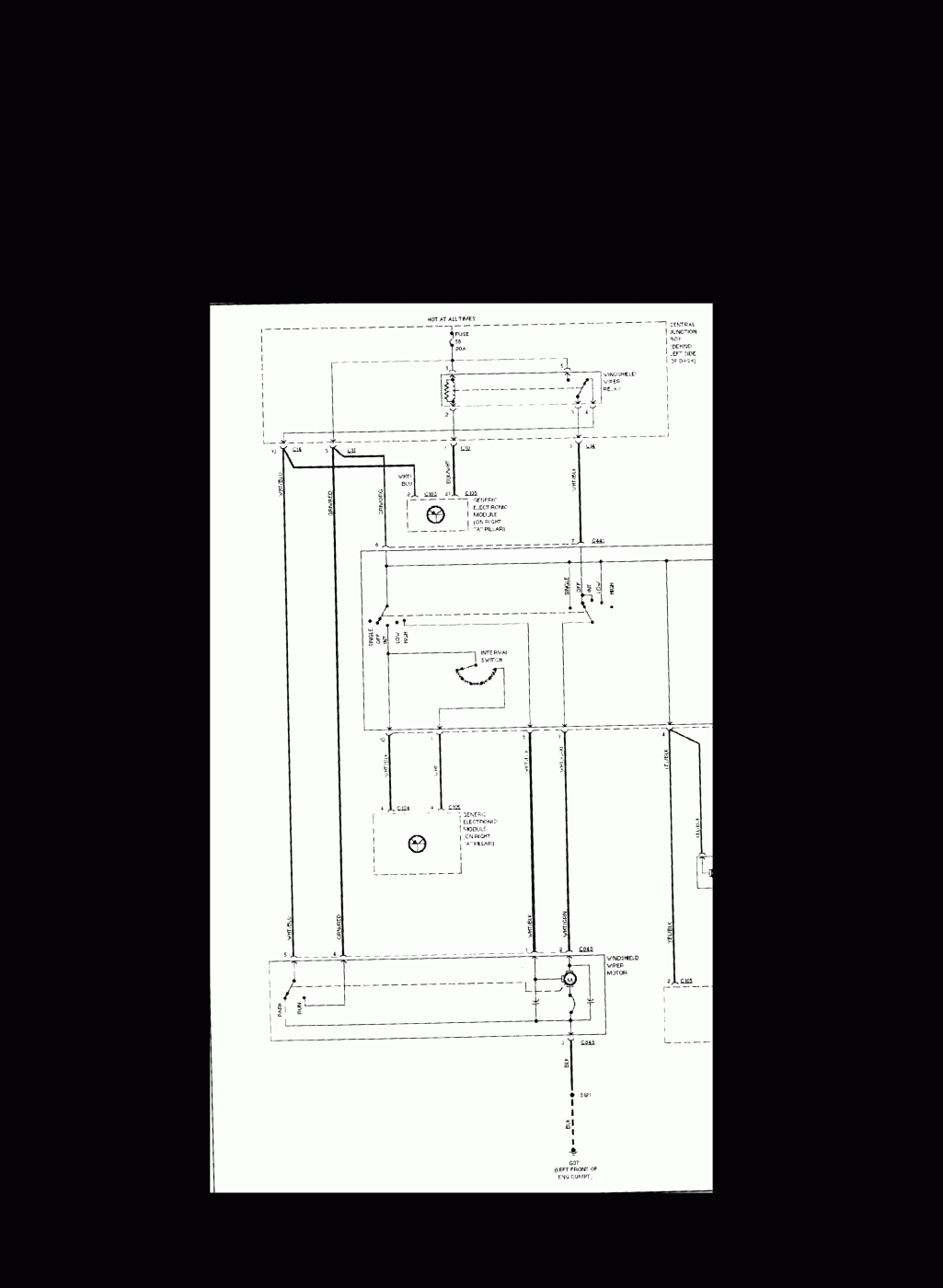
Vždyť jsem ti to napsal , napětí je jen jedno +12V a zem , tady na fóru jsou schémata chtěl jsem ti přiložit jen ten motorek stěračů ale nejde mě sem přiložit příloha. 3 je na tvrdo na kostru , 4 na +12V 1 rychlé stírání 2 pomalé stírání 5 přepínáno doběhovým kontaktem uvnitř motoru buď na 3 nebo na 4
Focus combi 1.8 Tdci 74kW
-
sth-1
- Junior

- Příspěvky: 244
- Registrován: 02.02.2013 13:48
Re: Stěrače
ale jestli ti elektrika nic neříká vykašli se na to a zajeď k někomu ať se ti na to podívá , nakonec to bude asi i levnější cesta , jako zkoušet tím že budeš dokola měnit pojistky , jen naděláš víc škody a ve finále tě to bude stát víc peněz . Nebo si rovnou kup jiný motorek stěračů na vrakovišti a vyměň jej celý jestli jsi si jistý že nemáš zkrat někde v kabelech
Focus combi 1.8 Tdci 74kW
-
sth-1
- Junior

- Příspěvky: 244
- Registrován: 02.02.2013 13:48
-
wjirka
- Nováček

- Příspěvky: 5
- Registrován: 21.09.2014 14:18
Re: Stěrače
Díky za odpověď.sth-1 píše:tak jsem ti tam připojil to schéma snad to je trošku čitelný
Ještě než jsem si radu stačil předčíst, tak to šlo do servisu. Prý je to ten motorek. Takže výměna to jistí.
Kdo je online
Uživatelé prohlížející si toto fórum: Žádní registrovaní uživatelé a 5 hostů

